Metrix 310B
- McColson
- Admin du site

- Messages : 8068
- Enregistré le : 07 nov. 2004, 1:00
- Localisation : La Celle sur Morin
- Contact :
Metrix 310B
Salut tout le monde,
J'ai un soucis avec le metrix 310B de l'association APLAI depuis qq semaines.
Je l'utilise assez peu (je rappelle que si vous faites parti de l'association, vous pouvez demander à faire tester vos tubes), et il fonctionnait plutôt bien. Ce n'est pas très précis comme machine mais suffisant pour donner une idée de la santé d'un tube. Je l'utilise avec un variac pour avoir 220V au secteur comme ce modèle ne bénéficie pas de tarage secteur.
V'là t-y pas qu'il commence à me sortir des valeur complètement loufoques du jour au lendemain !
J'ouvre : Il y a une quinzaine de résistances et quelques condos film, certaines bobinées avec du fil résistif, il faudrait les dessouder et les tester une par une, mais avant de faire une connerie j'ai regardé les schémas, et ce 310B ne ressemble pas toujours à ce qu'on trouve en ligne, certaines résistances n'ont pas la même valeur, pourtant tout à l'air d'origine.
J'ai nettoyé tous les roto-contacteurs avec de la bombe contact. Rien n'a changé.
Le cadran fonctionne bien, l'aiguille bouge sans soucis, aucun frottement.
J'ai envoyé un message à Antoine bourgougnon qui maitrise les vieilleries comme ça. Si vous avez des conseils ou des personnes qualifiées pour le recalibrer et lui refaire une beauté, ça m'intéresse, j'ai guère le temps en ce moment. Mais si il faut je m'y collerais...
J'ai un soucis avec le metrix 310B de l'association APLAI depuis qq semaines.
Je l'utilise assez peu (je rappelle que si vous faites parti de l'association, vous pouvez demander à faire tester vos tubes), et il fonctionnait plutôt bien. Ce n'est pas très précis comme machine mais suffisant pour donner une idée de la santé d'un tube. Je l'utilise avec un variac pour avoir 220V au secteur comme ce modèle ne bénéficie pas de tarage secteur.
V'là t-y pas qu'il commence à me sortir des valeur complètement loufoques du jour au lendemain !
J'ouvre : Il y a une quinzaine de résistances et quelques condos film, certaines bobinées avec du fil résistif, il faudrait les dessouder et les tester une par une, mais avant de faire une connerie j'ai regardé les schémas, et ce 310B ne ressemble pas toujours à ce qu'on trouve en ligne, certaines résistances n'ont pas la même valeur, pourtant tout à l'air d'origine.
J'ai nettoyé tous les roto-contacteurs avec de la bombe contact. Rien n'a changé.
Le cadran fonctionne bien, l'aiguille bouge sans soucis, aucun frottement.
J'ai envoyé un message à Antoine bourgougnon qui maitrise les vieilleries comme ça. Si vous avez des conseils ou des personnes qualifiées pour le recalibrer et lui refaire une beauté, ça m'intéresse, j'ai guère le temps en ce moment. Mais si il faut je m'y collerais...
Re: Metrix 310B
Bonsoir McColson,
Très chouette ce Metrix ! Bel exemple de câblage "en l'air" (pour partie).
S'il n'y a rien de bizarre visuellement au niveau des résistances et condensateurs, il reste le transformateur...
As-tu vérifié si les tensions de sortie étaient conformes ?
Qu'appelles-tu des valeurs loufoques ? Aberrantes ou non reproductibles ?
Très chouette ce Metrix ! Bel exemple de câblage "en l'air" (pour partie).
S'il n'y a rien de bizarre visuellement au niveau des résistances et condensateurs, il reste le transformateur...
As-tu vérifié si les tensions de sortie étaient conformes ?
Qu'appelles-tu des valeurs loufoques ? Aberrantes ou non reproductibles ?
dilet
- McColson
- Admin du site

- Messages : 8068
- Enregistré le : 07 nov. 2004, 1:00
- Localisation : La Celle sur Morin
- Contact :
Re: Metrix 310B
Oui c'est vrai que je n'ai pas checké le transfo, ça serait dramatique...
Valeurs loufouques, c'est par exemple 3.5mA de débit pour une 12AX7 fender de 25 ans et 0.9mA pour une JJ toute neuve !
Le pire c'est que c'est stable quand je fais la mesure. Après je n'ai a pas retester la même lampe à chaque fois, donc reproductible, je ne saurais te dire. Il faut que je prenne le temps de faire ça méthodiquement.
Valeurs loufouques, c'est par exemple 3.5mA de débit pour une 12AX7 fender de 25 ans et 0.9mA pour une JJ toute neuve !
Le pire c'est que c'est stable quand je fais la mesure. Après je n'ai a pas retester la même lampe à chaque fois, donc reproductible, je ne saurais te dire. Il faut que je prenne le temps de faire ça méthodiquement.
Re: Metrix 310B
En effet !
Il faut voir si c'est reproductible sur la même lampe ou si ça change à chaque mesure.
Il faut voir si c'est reproductible sur la même lampe ou si ça change à chaque mesure.
dilet
- McColson
- Admin du site

- Messages : 8068
- Enregistré le : 07 nov. 2004, 1:00
- Localisation : La Celle sur Morin
- Contact :
Re: Metrix 310B
En général, quand je la teste je le fait 2-3 fois, c'est tjs pareil. Maintenant, je n'ai pas encore tester la même lampe la semaine d'après. Faudrait que je me fasse un étalon.
Re: Metrix 310B
Il ne donne donc pas totalement n'importe quoi...
EDIT:
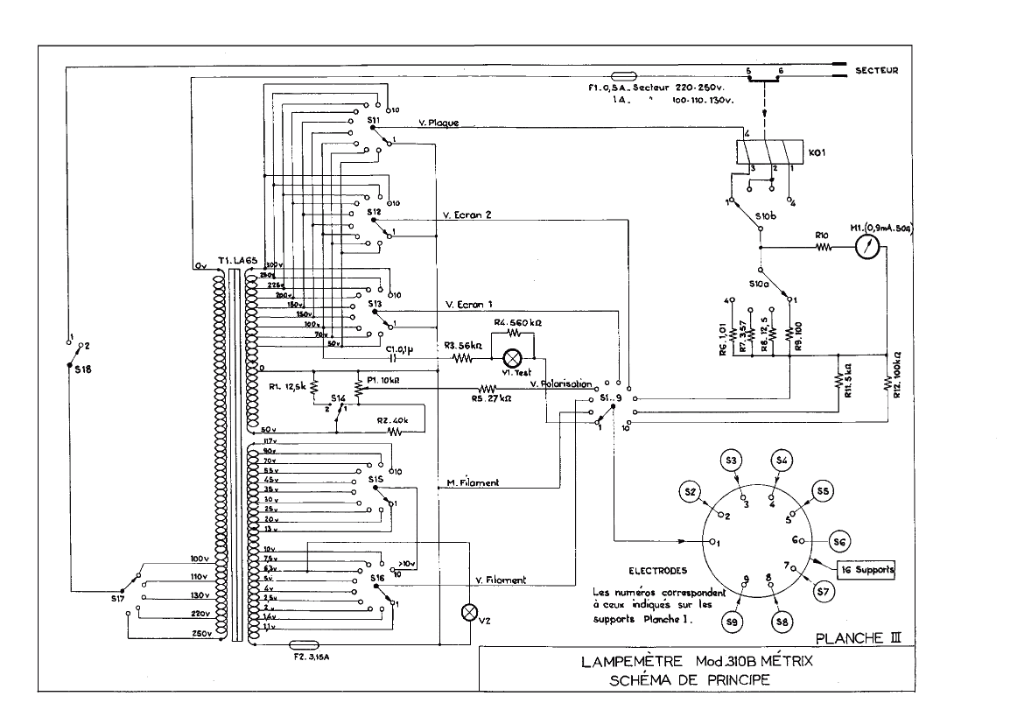
On trouve pas mal de documentation sur ce lampemètre.
Le principe de l'appareil est astucieux (mesure en alternatif et compensation à l'affichage), même si du coup il n'est pas tout à fait universel. Quand on voit le schéma (et les photos de McColson), c'est vrai que le premier réflexe est de vérifier les commutateurs !
Un contact oxydé pourrait fausser la mesure.
Une autre possibilité serait au niveau des supports de lampes ("quelque chose" entre deux broches sur l'un des supports).
L' "usine à gaz" du câblage est causée par la mise en parallèle des commutateurs et des supports, mais le schéma de principe est simple.
Si le transfo est OK, je verrais quand même bien un problème sur un commutateur...
EDIT:
On trouve pas mal de documentation sur ce lampemètre.
Le principe de l'appareil est astucieux (mesure en alternatif et compensation à l'affichage), même si du coup il n'est pas tout à fait universel. Quand on voit le schéma (et les photos de McColson), c'est vrai que le premier réflexe est de vérifier les commutateurs !
Un contact oxydé pourrait fausser la mesure.
Une autre possibilité serait au niveau des supports de lampes ("quelque chose" entre deux broches sur l'un des supports).
L' "usine à gaz" du câblage est causée par la mise en parallèle des commutateurs et des supports, mais le schéma de principe est simple.
Pour la plupart, pas la peine de les dessouder: on peut isoler une patte en jouant sur la position des sélecteurs.McColson a écrit :Il y a une quinzaine de résistances et quelques condos film, certaines bobinées avec du fil résistif, il faudrait les dessouder et les tester une par une...
Si le transfo est OK, je verrais quand même bien un problème sur un commutateur...
Quand tu as testé ces deux lampes, tu as manipulé les commutateurs entre les mesures ou c'était à la suite ?McColson a écrit :Valeurs loufouques, c'est par exemple 3.5mA de débit pour une 12AX7 fender de 25 ans et 0.9mA pour une JJ toute neuve !
On devrait pouvoir faire une "fausse lampe" avec 2 résistances (et éventuellement une diode) pour simuler le filament et le courant anodique (une 12AX7 par exemple); on ne testerait bien sûr que la valeur du courant anodique pour une tension Vp donnée.McColson a écrit :Faudrait que je me fasse un étalon.
dilet
- McColson
- Admin du site

- Messages : 8068
- Enregistré le : 07 nov. 2004, 1:00
- Localisation : La Celle sur Morin
- Contact :
Re: Metrix 310B
Bon alors j'ai bossé dessus ce soir (nuit), toutes les résistances carbones était hors spec (et certaines de très très loin !!!). J'ai changé les 4, et nettoyé tous les commutateurs avec attention. Toute les autres sont dans les clous.
Toutes les tensions en sortie du transfo et sur les roto-contacteurs et supports sont ok.
Il refonctionne correctement, à ceci près, une 12AX7 me donne 0.9mA environ.
Il me reste une chose à vérifier, c'est R10 qui est en série avec le galvanomètre. Elle fait 15.6 ohms alors qu'elle devrait faire plus en 30 et 40 ohms normalement. C'est une résistance bobinée avec du fil résistif, les autres sur le même principe sont encore bonnes, donc y'a pas de raison, mais je vais vérifier avec le galva en série si on a bien nos 50 ohms.
Trouvé là :
http://www.forum-bleu.com/t3410-etalonn ... rix-310-bm
Toutes les tensions en sortie du transfo et sur les roto-contacteurs et supports sont ok.
Il refonctionne correctement, à ceci près, une 12AX7 me donne 0.9mA environ.
Il me reste une chose à vérifier, c'est R10 qui est en série avec le galvanomètre. Elle fait 15.6 ohms alors qu'elle devrait faire plus en 30 et 40 ohms normalement. C'est une résistance bobinée avec du fil résistif, les autres sur le même principe sont encore bonnes, donc y'a pas de raison, mais je vais vérifier avec le galva en série si on a bien nos 50 ohms.
Trouvé là :
http://www.forum-bleu.com/t3410-etalonn ... rix-310-bm
Je vais essayé de faire ça demain soir, pour voir.Galvanomètre:
Le schéma correspondant le représente (M1) comme un galvanomètre en série avec une résistance non valorisée (R9). En fait, cette résistance est un potentiomètre miniature (100 Ohms) qui permet de donner à l'ensemble une résistance de 50 Ohms et une déviation maxi pour un courant de 0,9 mA.
A/ La bobine du galvanomètre en elle même présente une résistance de 13 - 14 Ohms. Il faut ajuster ce potentiomètre à l'aide d'un contrôleur numérique pour obtenir précisément un résistance globale de 50 Ohms.
B/ Comme pour tout galvanomètre, on réglera éventuellement le zéro à l'aide de la vis de façade (réglage fin, le ressort arrière ajustant le '0' grossier).
C/ Ensuite, matériel de qualité oblige, la sensibilité du galvanomètre est réglable. Une vis centrale arrière permet d'ajuster un anneau métallique qui vient fermer plus ou moins l'entrefer du cadre mobile, réglant ainsi l'intensité du champ magnétique de ce cadre.
Pour le régler, on prendra une source continue stabilisée de 5 volts environ en série avec une résistance de 4,7 kOhms, un milli-ampéremètre de précision (contrôleur numérique par exemple sur le calibre 1 mA) et le galvanomètre Metrix par lui-même.
Régler la tension de 5 volts pour obtenir exactement 0,9 mA dans le circuit sur le contrôleur numérique et ajuster la vis arrière pour obtenir exactement la déviation 100 du galva.
Ces trois étapes permettent de calibrer l'élément de lecture, point indispensable car tout le fonctionnement est basé sur des diviseurs résistifs incluant l'impédance de ce galvanomètre.
- bilbo_moria
- Don Bilbo de la Vega
- Messages : 7492
- Enregistré le : 15 déc. 2004, 1:00
- Localisation : Tinteniac (35)
Re: Metrix 310B
Outche, courage !
Perso, j'ai ouvert une fois mon Hikock car le support noval a du jeu. Au vu du PTP 3D multicouches, j'ai pris peur et je l'ai refermé illico
Perso, j'ai ouvert une fois mon Hikock car le support noval a du jeu. Au vu du PTP 3D multicouches, j'ai pris peur et je l'ai refermé illico
- McColson
- Admin du site

- Messages : 8068
- Enregistré le : 07 nov. 2004, 1:00
- Localisation : La Celle sur Morin
- Contact :
Re: Metrix 310B
Oui tant que ça touche qu'aux resistances, ça ira, j'imagine même pas devoir changer un rotocontacteur ou un socket !
Re: Metrix 310B
Et encore, je trouve le montage très propre et aéré ! On fait bien pire dans le genre...McColson a écrit :... j'imagine même pas devoir changer un rotocontacteur ou un socket !
Elle est "d'origine" (je suppose que le Metrix a été acheté d'occasion) ?McColson a écrit :C'est une résistance bobinée avec du fil résistif, les autres sur le même principe sont encore bonnes, donc y'a pas de raison, mais je vais vérifier avec le galva en série si on a bien nos 50 ohms.
On peut "ajuster" ces résistances (à la baisse) en enlevant du fil ce qui pourrait expliquer une valeur plus basse que prévu.
Oui, c'est ce qui est indiqué de manière sibylline (mais je suppose qu'à l'époque, c'était clair pour les techniciens) sur le schéma, au-dessus du galva:... mais je vais vérifier avec le galva en série si on a bien nos 50 ohms.
M1.(0,9mA.50Ω) soit 0,9mA pleine échelle pour 50Ω au total (avec R10).
Si R10 n'est plus dans les clous, il faudrait mettre un ajustable 100Ω multitours (le réglage serait plus facile et ne bougerait plus) genre Bourns bleu 22 tours (il supporte 1W), mais ça ferait moins "d'époque" (à moins que tu aies un vieil ajustable dans tes cartons).
EDIT:
Ou tu ajoutes une 22Ω ou 27Ω en série et tu ajustes la résistance bobinée en réduisant (progressivement
Bon courage pour ce soir.
dilet
- McColson
- Admin du site

- Messages : 8068
- Enregistré le : 07 nov. 2004, 1:00
- Localisation : La Celle sur Morin
- Contact :
Re: Metrix 310B
J'ai revérifié toutes les soudures, remis un coup de bombe contact sur les sélecteurs, et je me suis occupé du galvanomètre.
Pour info voici les références des résistances, ça servira tjs si qq'un passe par là : J'ai donc mis le galvanomètre sur mon alim de labo, avec un milliamp en série (bah oui parce que sinon ça marche pas bien hein, rappel cours 4ème qd même
) et il est parfaitement réglé ouf, c'est déjà ça !
Idem à 4.5mA pour vérifié à mi course
Je remonte tout, le metrix fonctionne correctement à ceci près que les valeurs sont un peu basses :
12AX7 neuve 0.8/0.9mA contre 1.6
6L6GC neuve 55ma contre 72mA
Je décide donc de vérifier précisément (voltmètre sur les bornes d'un autre socket) la tension (à vide) de la polarisation versus le cadran, j'ai une toute petite variation qui me permet de remonter un peu mes valeurs :
6L6GC neuve à 60mA
Bref je suis content du mieux mais loin d'être satisfait de ces mesures.
Le transfo est vérifié, toutes les sorties sont dans les clous avec le variac calé à 220V au primaire.
Il reste les valeurs des qq résistances de shunts (qui sont quand mêmes bonnes à qq centièmes d'ohms près) qui permettent de gérer le calibre du galvanomètre, mais quelques soit la position (12AX7 testée sur calibre 3mA et 6L6GC sur calibre 100mA) j'ai toujours une mesure en dessous des datasheets.
Du coup je cale un peu.
J'ai lu sur le net que la valeur du galva était une mesure moyenne qui fallait repassé en valeur efficace ou je sais pas quoi. Mais je pense quesi ça doit sortir 72mA pour une 6L6, c'est ce que je dois voir sur le galva d'abord.
Bref des idées ?
Pour info voici les références des résistances, ça servira tjs si qq'un passe par là : J'ai donc mis le galvanomètre sur mon alim de labo, avec un milliamp en série (bah oui parce que sinon ça marche pas bien hein, rappel cours 4ème qd même
Idem à 4.5mA pour vérifié à mi course
Je remonte tout, le metrix fonctionne correctement à ceci près que les valeurs sont un peu basses :
12AX7 neuve 0.8/0.9mA contre 1.6
6L6GC neuve 55ma contre 72mA
Je décide donc de vérifier précisément (voltmètre sur les bornes d'un autre socket) la tension (à vide) de la polarisation versus le cadran, j'ai une toute petite variation qui me permet de remonter un peu mes valeurs :
6L6GC neuve à 60mA
Bref je suis content du mieux mais loin d'être satisfait de ces mesures.
Le transfo est vérifié, toutes les sorties sont dans les clous avec le variac calé à 220V au primaire.
Il reste les valeurs des qq résistances de shunts (qui sont quand mêmes bonnes à qq centièmes d'ohms près) qui permettent de gérer le calibre du galvanomètre, mais quelques soit la position (12AX7 testée sur calibre 3mA et 6L6GC sur calibre 100mA) j'ai toujours une mesure en dessous des datasheets.
Du coup je cale un peu.
J'ai lu sur le net que la valeur du galva était une mesure moyenne qui fallait repassé en valeur efficace ou je sais pas quoi. Mais je pense quesi ça doit sortir 72mA pour une 6L6, c'est ce que je dois voir sur le galva d'abord.
Bref des idées ?
- McColson
- Admin du site

- Messages : 8068
- Enregistré le : 07 nov. 2004, 1:00
- Localisation : La Celle sur Morin
- Contact :
Re: Metrix 310B
Tiens une idée à la con si je met un bias probe sur le socket octal par exemple je pourrais mesurer le courant de plaque avec un multi en plus du galva ? Non ?
Re: Metrix 310B
C'était du matériel solide ! Inusable si on en prend soin...... il est parfaitement réglé ouf, c'est déjà ça !
Sinon, pour le principe de l'appareil, voici l'explication figurant dans le manuel du 310B: L'écart de 10% explique que la pleine échelle (100) soit réglée avec 0,95 mA et pas 1 mA.
Ça ne fait que 5% et pas 10%...
Ce sont des comparaisons expérimentales: il y a peut-être eu des corrections après utilisation (les notices que j'ai ne sont pas datées, impossible de savoir quelle est la plus ancienne).
Un galva de qualité ne "bougeant" pas, je pense qu'il faut considérer que son réglage est le bon puisqu'il correspond à une valeur "usine" possible.
Tu as vérifié que la résistance globale R10 + galva faisait bien 50Ω ?Je remonte tout, le metrix fonctionne correctement à ceci près que les valeurs sont un peu basses :
Cela influe directement sur la valeur affichée par le galva.
Autre vérification possible: le fil bobiné de R10 ne toucherait pas la vis juste à côté ?
Oui, un galva mesure un courant moyen et non efficace (moyenne quadratique), mais les valeurs de résistances en tiennent compte pour que la valeur lue soit bien la "bonne valeur" (en continu).J'ai lu sur le net que la valeur du galva était une mesure moyenne ...
Si la lampe ne redressait pas mono-alternance par principe, on ne mesurerait rien (valeur moyenne nulle en alternatif)...
EDIT:
Oui, mais le multi va te donner la valeur RMS (efficace) d'un sinus mono-alternance (la lampe ne conduit que dans un sens), donc la moitié de la valeur attendue, à corriger des quelques % évoqués ci-dessus.... si je met un bias probe sur le socket octal par exemple je pourrais mesurer le courant de plaque avec un multi en plus du galva ?
Tu devrais donc lire environ la moitié de ce qu'indique le galva.
dilet
- McColson
- Admin du site

- Messages : 8068
- Enregistré le : 07 nov. 2004, 1:00
- Localisation : La Celle sur Morin
- Contact :
Re: Metrix 310B
Oui la résistance globale R10 + galva fait 50.4 ohms donc on est plutôt bon là.
Re: Metrix 310B
Tout semble donc OK maintenant: le galva, les shunts, le transfo, les supports, les commutateurs...
Il ne reste plus qu'une mesure directe avec un bias probe comme tu l'envisageais pour savoir ce qui passe réellement dans la lampe ou faire une "fausse lampe" en connectant en série une diode et une résistance entre anode et cathode sur le support pour avoir un courant "calibré".
On en revient aux shunts ou aux commutateurs.
Il ne reste plus qu'une mesure directe avec un bias probe comme tu l'envisageais pour savoir ce qui passe réellement dans la lampe ou faire une "fausse lampe" en connectant en série une diode et une résistance entre anode et cathode sur le support pour avoir un courant "calibré".
C'est quand même curieux qu'il y ait 50% d'écart sur le calibre 3mA et 20% sur le calibre 300mA...12AX7 neuve 0.8/0.9mA contre 1.6
6L6GC neuve 60ma contre 72mA
On en revient aux shunts ou aux commutateurs.
dilet

..:: 